Органайзер для чашек
Принцип работы терморегулятора
Терморегулятор — это устройство, способное реагировать на изменения температурного режима. По типу действия различают терморегуляторы триггерного типа, отключающие или включающие нагрев при достижении заданного предела, или устройства плавного действия с возможностью тонкой и точной настройки, способные контролировать изменения температуры в диапазоне долей градуса.
Существуют две разновидности терморегуляторов:
- Механический. Представляет собой устройство, использующее принцип расширения газов при изменении температуры, или биметаллические пластины, изменяющие свою форму от нагревания или охлаждения.
- Электронный. Состоит из основного блока и датчика температуры, подающего сигналы об увеличении или понижении заданной температуры в системе. Используется в системах, требующих высокой чувствительности и тонкой регулировки.
Механические устройства не позволяют обеспечить высокой точности настройки. Они являются одновременно и датчиком температуры, и исполнительным органом, объединёнными в единый узел. Биметаллическая пластина, используемая в нагревательных устройствах, представляет собой термопару из двух металлов с разным коэффициентом теплового расширения.

Главное предназначение терморегулятора — автоматическое поддержание необходимой температуры
Нагреваясь, один из них становится больше другого, отчего пластина изгибается. Контакты, установленные на ней, размыкаются и прекращают нагрев. При охлаждении пластина возвращается в изначальную форму, контакты вновь замыкаются и нагрев возобновляется.
Камера с газовой смесью — чувствительный элемент термостата холодильника или отопительного терморегулятора. При изменениях температуры меняется объём газа, что вызывает перемещение поверхности мембраны, соединённой с рычагом контактной группы.

В терморегуляторе для отопления используется камера с газовой смесью, работающая по закону Гей-Люссака — при изменении температуры меняется объём газа
Механические термостаты надёжны и обеспечивают устойчивую работу, но настройка режима работы происходит с большой погрешностью, практически «на глазок». При необходимости тонкой настройки, обеспечивающей регулировку в пределах нескольких градусов (или ещё тоньше), используются электронные схемы. Датчиком температуры для них служит терморезистор, способный различить мельчайшие изменения режима нагрева в системе. Для электронных схем ситуация обратная — чувствительность датчика слишком высока и её искусственно загрубляют, доводя до пределов разумного. Принцип действия состоит в изменении сопротивления датчика, вызванном колебаниями температуры контролируемой среды. Схема реагирует на смену параметров сигнала и повышает/понижает нагрев в системе до получения другого сигнала. Возможности электронных блоков контроля намного выше и позволяют получить настройку температуры любой точности. Чувствительность таких термостатов даже избыточна, поскольку нагрев и охлаждение — процессы, обладающие высокой инерционностью, которые замедляют время реакции на смену команд.
Детали устройства регулятора температуры своими руками
В роли датчика температуры обычно выступает терморезистор – элемент, электрическое сопротивление которого меняется в зависимости от температуры. Используют и полупроводниковые элементы – транзисторы и диоды, на характеристики которых температура также оказывает влияние: при нагреве увеличивается ток коллектора (у транзисторов), при этом наблюдается смещение рабочей точки и транзистор перестает работать, не реагируя на входной сигнал.
Но у таких сенсоров есть существенный недостаток: их довольно сложно откалибровать, то есть «привязать» к определенным значениям температуры, из-за чего точность самодельного терморегулятора оставляет желать лучшего.
Между тем промышленность давно освоила выпуск недорогих термодатчиков, калибровка которых осуществляется в процессе изготовления.
К таковым относится прибор марки LM335 от компании National Semiconductor, которым мы и рекомендуем воспользоваться. Стоимость этого аналогового термодатчика составляет всего 1 доллар.
«Тройка» на первой позиции цифрового ряда в маркировке означает, что прибор ориентирован на применение в бытовой технике. Модификации LM235 и LM135 предназначены для использования, соответственно, в промышленности и в военной сфере.
Имея в своем составе 16 транзисторов, этот датчик работает как стабилитрон. При этом его напряжение стабилизации зависит от температуры.
Зависимость следующая: на каждый градус по абсолютной шкале (по Кельвину) приходится 0,01 В напряжения, то есть при нуле по Цельсию (273 по Кельвину) напряжение стабилизации на выходе составит 2,73 В. Производитель калибрует датчик по температуре в 25С (298К). Рабочий диапазон лежит в пределах от -40 до +100 градусов Цельсия.
Таким образом, собирая терморегулятор на базе LM335, пользователь избавляется от необходимости подбирать методом проб и ошибок эталонное напряжение, при котором прибор обеспечит требуемую температуру.
Его можно рассчитать, используя несложную формулу:
V = (273 + T) x 0.01,
Где Т – интересующая пользователя температура по шкале Цельсия.
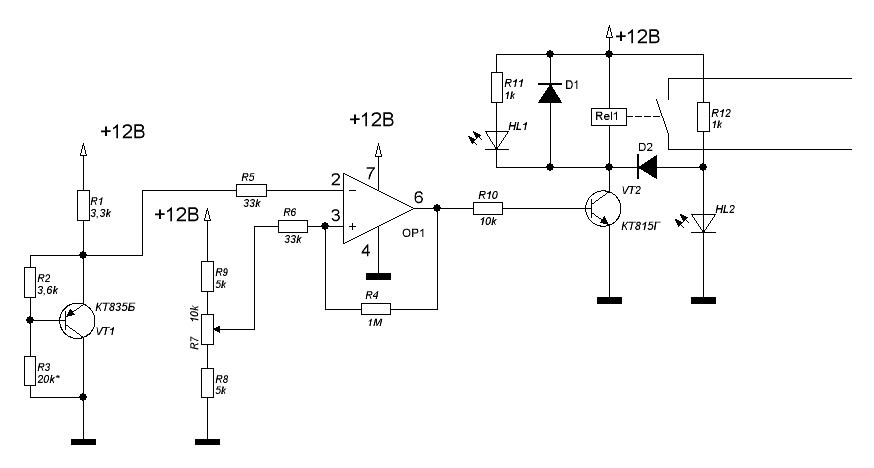
Помимо термодатчика нам понадобится компаратор (подойдет марки LM311 от того же производителя), потенциометр для формирования эталонного напряжения (настройка требуемой температуры), выходное устройство для подключения нагрузки (реле), индикаторы и блок питания.
Схемы авторегуляторов
В настоящее время, у любителей самодельной электроники, популярностью пользуются две схемы автоматического управления:
- На основе регулируемого стабилитрона типа TL431 – принцип работы состоит в фиксации превышения порога напряжения в 2,5 вольт. Когда на управляющем электроде он будет пробит, стабилитрон приходит в открытое положение и через него проходит нагрузочный ток. В том случае, когда напряжение не пробивает порог в 2,5 вольт, схема приходит в закрытое положение и отключает нагрузку. Достоинство схемы в предельной простоте и высокой надежности, так как стабилитрон оснащается только одним входом, для подачи регулируемого напряжения.
- Тиристорная микросхема типа К561ЛА7, либо ее современный зарубежный аналог CD4011B – основным элементом является тиристор Т122 или КУ202, выполняющий роль мощного коммутирующего звена. Потребляемый схемой ток в нормальном режиме не превышает 5 мА, при температуре резистора от 60 до 70 градусов. Транзистор приходит в открытое положение при поступлении импульсов, что в свою очередь является сигналом для открытия тиристора. При отсутствии радиатора, последний приобретает пропускную способность до 200 Вт. Для увеличения этого порога, понадобится установка более мощного тиристора, либо оснащение уже имеющегося радиатором, что позволит довести коммутируемую способность до 1 кВт.
Необходимые материалы и инструменты
Сборка самостоятельно не займет много времени, однако обязательно потребуются некоторые знания в области электроники и электротехники, а также опыт работы с паяльником. Для работы необходимо следующее:
- Паяльник импульсный или обычный с тонким нагревательным элементом.
- Печатная плата.
- Припой и флюс.
- Кислота для вытравливания дорожек.
- Электронные детали согласно выбранной схемы.

Пошаговое руководство
- Электронные элементы необходимо разместить на плате с таким расчетом, чтобы их легко было монтировать, не задевая паяльником соседние, возле деталей активно выделяющих тепло, расстояние делают несколько большим.
- Дорожки между элементами протравливаются согласно рисунку, если такого нет, то предварительно выполняется эскиз на бумаге.
- Обязательно проверяется работоспособность каждого элемента и только после этого выполняется посадка на плату с последующим припаиванием к дорожкам.
- Необходимо проверять полярность диодов, триодов и других деталей в соответствии со схемой.
- Для пайки радиодеталей не рекомендуется использовать кислоту, поскольку она может закоротить близкорасположенные соседние дорожки, для изоляции, в пространство между ними добавляется канифоль.
- После сборки, выполняется регулировка устройства, путем подбора оптимального резистора для максимально точного порога открывания и закрывания тиристора.
Создаем простой терморегулятор
При ремонте бытовой электротехники вы могли сталкиваться с ситуацией, когда со строя выходил терморегулятор. Хоть это и небольшая микросхема, устанавливаемая для контроля величины нагрева или охлаждения чего-либо.
Увы, стоимость такого элемента заводского изготовления довольно высока, поэтому куда выгоднее собрать терморегулятор самому. Схема достаточно простого самодельного терморегулятора приведена на рисунке ниже.

Рис. 5. Схема простейшего терморегулятора
Для его изготовления вам понадобится:
- понижающий трансформатор с 220 на 12 В;
- шесть диодов (в рассматриваемом примере используются IN4007);
- конденсаторы на 47 мкФ, 1 мФ и 2 мФ;
- микросхема для стабилизатора на 5В;
- транзистор (в рассматриваемом примере это КТ814А);
- стабилитрон с регулируемым параметром (TL431);
- резистивные элементы на 4,7; 160, 150 и 910 кОм;
- резистор с изменяемым сопротивлением на 150 кОм;
- термозависимый резистор 50 кОм;
- светодиод;
- электромагнитное реле 100 мА с питающим напряжением 12В (в рассматриваемом примере используется автомобильный вариант);
- кнопка и корпус.
Процесс изготовления состоит из таких этапов:
- При помощи паяльника соберите вышеперечисленные детали на печатную плату, как показано на схеме выше.
- После этого выведите измерительный орган для терморегулятора на открытое пространство, чтобы установить в нужную локацию.

Рис. 6. Выведите измерительный элемент
Установите переменный резистор на жесткий каркас и нанесите градуировку температурных режимов для настройки прибора.

Рис. 7. Установите регулятор на каркас и нанесите градуировку
На клеммник подключите шнур питания.

Подключите питающий шнур к клеммнику В данном случае клеммник взят со старого прибора, располагавшегося в корпусе.
Подключите все отдельно размещенные элементы к плате и закройте корпусом.
После сборки терморегулятора его можно установить в любое место, к примеру, для обогрева и подключить в цепь питания электрического котла. В случае, когда радиаторы отопления нагреют помещение до установленной температуры, контакты реле разорвут цепь и прекратят электроснабжение. При остывании цифрового термометра, снова произойдет включение отопления и снова пойдет нагрев. Если вас не устраивает температурный режим, его можно изменить настройкой датчика.
Схема со стабилитроном
Стабилитрон – это тот же полупроводниковый диод, пропускающий ток лишь в одну сторону. Отличие от диода заключается в том, что у стабилитрона имеется управляющий контакт. Пока к нему подводится установленное напряжение, элемент открыт и ток идет по цепи. Когда его величина становится ниже предельной, цепь разрывается. Первый вариант – это схема термореле, где стабилитрон играет роль логического управляющего блока:

Как видите, схема разделена на две части. С левой стороны изображена часть, предшествующая управляющим контактам реле (обозначение К1). Здесь измерительным блоком является термический резистор (R4), его сопротивление уменьшается с ростом температуры окружающей среды. Ручной регулятор температуры – это переменный резистор R1, питание схемы – напряжение 12 В. В обычном режиме на управляющем контакте стабилитрона присутствует напряжение более 2.5 В, цепь замкнута, реле включено.
Как только температура возрастет выше установленного предела, сопротивление R4 упадет, напряжение станет меньше, чем 2.5 В, стабилитрон разорвет цепь. Следом то же самое сделает и реле, отключив силовую часть, чья схема показана справа. Тут простое термореле для котла снабжено симистором D2, что вместе с замыкающими контактами реле служит исполнительным блоком. Через него проходит напряжение питания котла 220 В.
Устройство
Конструктивно генератор постоянного тока не так и сложен. Он – тот же двигатель, только работает иначе. Преобразует механическую энергию в электрическую, а не наоборот.

Рассматривая его снаружи и изнутри, можно выделить следующие детали:
- Чугунный или стальной корпус;
- Статор;
- Катушки возбуждения;
- Якорь;
- Обмотка самовозбуждения;
- Коллектор;
- Медно-графитные щетки






Принцип действия генератора постоянного тока основан на том, что когда в магнитном поле движутся проводники, то в нем генерируется разнонаправленная ЭДС, величину и направление которого можно контролировать и изменять. Это происходит при вращении якоря. С помощью коллектора на выходе образуется постоянный ток.

Пошаговая инструкция
Сборка самодельного регулятора температуры предполагает выполнение следующей последовательности действий:
- Подбор соответствующей микросхемы. Подойдет CD4011 или К561ЛА7.
- Выбор терморезисторов. Их мощность варьируется от 1 и до 15 kOm.
- Подготовка платы к вытравливанию дорожек.
- Включение нагревающего элемента в цепь резистора. Это делают по причине того, что изменение мощности, которая происходит в результате понижения градусов, воздействует на транзисторы.
- Настройка датчиков, поскольку температурные перепады в системе приводят к необходимости контролировать степень нагрева.

Нагревающий прибор, подключенный к цепи резисторов, согревают систему до восстановления мощности в термодатчике к исходному значению.
1 Механический терморегулятор

Производство таких устройств не обходится без их программирования, поэтому их цена очень высокая. Они позволяют настроить температурный режим по разным параметрам, к примеру, по часам или дням недели. Температура при этом будет меняться автоматически.
Если говорить о терморегуляторах для промышленных стальных печей, то сделать их самостоятельно будет сложно, так как они имеют сложную конструкцию и требуют внимания не одного специалиста. Такие в основном изготавливаются на заводах. Но сделать простой регулятор температуры своими руками для автономной отопительной системы, инкубаторов и т. п. — это несложная задача. Главное, придерживаться всех чертежей и рекомендаций по производству.
Для того чтобы понять, как работает терморегулятор, можно разобрать простую механическую конструкцию. Она работает по принципу открывания и закрывания дверки (заслонки) котла, чем уменьшает или увеличивает доступ воздуха к камере сгорания. Реагирует датчик, конечно же, на температуру.
Для производства такого устройства понадобятся следующие комплектующие:
- пружина для возврата;
- два рычага;
- две алюминиевые трубки;
- регулировочный узел (имеет вид кран-буксы);
- цепочка, которая соединяет две части (термостат и дверку).
Все комплектующие необходимо собрать и вмонтировать на котёл.
Но такая схема имеет и свои существенные минусы. Проблема в том, что определить таким образом, когда сработает заслонка, трудно. Чтобы приблизительно настроить механизм, нужны точные расчёты. Невозможно определить в точности насколько будет расширяться алюминиевая труба. Поэтому в большинстве случаев сейчас предпочитают устройства с электронными датчиками.
Электрические котлы
Достаточно распространённая альтернатива газовым и твердотопливным котлам. Масса преимуществ, большой КПД, но большой срок окупаемости. Подключение простое, как и у газовых котлов, но без подвода холодной воды. Предусмотрено регулирование температуры и защита от перегрева.
Механический таймер котла
При помощи простого механического таймера электрического котла возможны три варианта запуска системы центрального отопления :
- Котёл выключен;
- Котёл подаёт тёплую воду;
- Котёл включается и выключается в установленное время.
Механические таймеры обычно имеют большой круглый циферблат с 24-часовой шкалой в центральной части. Поворачивая диск, можно установить нужное время, а затем оставить его в таком положении. Включение котла будет происходить в нужное время. Внешняя часть состоит из набора вкладок 15-минутного периода, которые вставлены для удобства регулировки работы и настройки режимов. Возможна экстренная перенастройка, которая выполняется при включённом в сеть котле.
Механические таймеры просты в настройке, но при этом котёл всегда включается и выключается в то же время каждый день, а это может не удовлетворить хозяев, если семья большая, и банные процедуры проводятся несколько раз в день в разное время.
Назначение терморегуляторов
Любой электрический или газовый котел оборудован комплектом автоматики, отслеживающей нагрев теплоносителя на выходе из агрегата и отключающей основную горелку при достижении заданной температуры. Снабжены подобными средствами и твердотопливные котлы. Они позволяют поддерживать температуру воды в определенных пределах, но не более того.

При этом климатические условия в помещениях или на улице не учитываются. Это не слишком удобно, домовладельцу приходится постоянно подбирать подходящий режим работы котла самостоятельно. Погода может изменяться в течении дня, тогда в комнатах становится жарко либо прохладно. Было бы гораздо удобнее, если автоматика котла ориентировалась на температуру воздуха в помещениях.
Добавьте табуретку
Достоинства и недостатки устройства
Регуляторы температуры и простой, и сложной конструкции обладают множеством преимуществ.

Целесообразность применения данных устройств не вызывает сомнения. Их задействование обеспечивает:
- поддержание температуры на комфортном уровне;
- автоматизацию без привлечения человека;
- повышение качества благодаря соблюдению технологического процесса;
- экономию энергетических ресурсов.

У прибора нет никаких функциональных недостатков. Единственным минусом заводских устройств является высокая цена. Чем больше опций, тем оно дороже.

Чтобы сэкономить средства, его можно собрать самостоятельно. Использование инструкции по сборке терморегулятора своими руками позволяет создать прибор без особого труда.

Принцип действия

Схема терморегулятора многофункциональна. Отталкиваясь от её основания, можно создать любой адаптированный аппарат, который будет максимально удобным и простым. Мощность питания выбирается в соответствии с имеющимся напряжением катушки реле.
В принципе работы регулировочного прибора лежит особенность газов и жидкостей сжиматься или расширяться во время остывания или нагревания. Поэтому в основе действия водяных и газовых комплектаций положена одна и та же суть.
Между собой они отличаются только в быстроте реакции на перемену температуры в доме.
Принцип действия аппарата основан на следующих этапах:
- В результате изменения температуры обогреваемого объекта, происходит перемена работы теплоносителя в отопительном механизме.
- Вместе с этим, это заставляет сифон увеличивать или уменьшать свои габариты.
- После этого, происходит смещение золотника, который балансирует впуск теплоносителя.
- Внутренняя часть сифона заполнена газом, способствуя равномерной регулировке температуры. Встроенный термодатчик следит за внешней температурой.
- Каждому значению уровня тепла приравнивается конкретное значение силы давления рабочей атмосферы внутри сифона. Недостающее давление возмещает при помощи пружины, которая контролирует работу штока.
- В результате повышения градусов конус клапана начинает передвигаться в сторону закрытия до того момента, пока уровень рабочего давления в сифоне не станет уравновешенным благодаря усилиям пружины.
- В случае понижения градусов, работа пружины носит обратный характер.
Результат работы зависит от вида и функциональности регулирующего клапана, находящегося в прямом подчинении от контура обогрева и диаметра подводящей трубы.
6 Простейший тепловентилятор
Существует еще один вариант самодельного агрегата. Процесс его сборки займет не более 2−3 часов. Основным преимуществом считается простота изготовления, а также доступность деталей. Минусом является тот факт, что в процессе работы устройства сжигается кислород. Для изготовления системы понадобится:
- жестяная банка диаметром не менее 10 см;
- диодный мост;
- вентилятор;
- паяльник;
- трансформатор на 12 В;
- проволока из нихрома сечением 1 мм2;
- дрель с набором тонких сверл;
- текстолит не фольгированный.
Необходимо вырезать из текстолита 2 детали, размер которых соответствует основе. Кроме того, для подключения агрегата к сети и переключения режимов работы понадобится шнур и переключатель. Из текстолита вырезают конструкцию, которая внешне напоминает рамку. Затем при помощи дрели проделывают на противоположных сторонах по 2 отверстия, смещая их относительно друг друга. В них размещают концы нихромовой проволоки, к свободным кончикам под рамой припаивают электрические провода.
Затем трансформатор, кулер и диодный мост замыкают в единую цепь
Важно не забыть подсоединить переключатель. Диодный мост и трансформатор нужны для питания кулера
Затем к конструкции подсоединяют спирали. Главное, чтобы в процессе сборки они не контактировали с остальными деталями. Единственным исключением является текстолитовая рамка.
Сделать нагревательный элемент своими руками не так сложно, как может показаться на первый взгляд. Безусловно, можно купить электрорадиатор или другие конструкции заводского производства, но самодельные агрегаты помогут значительно сэкономить семейный бюджет.
Схема со стабилитроном
Стабилитрон – это тот же полупроводниковый диод, пропускающий ток лишь в одну сторону. Отличие от диода заключается в том, что у стабилитрона имеется управляющий контакт. Пока к нему подводится установленное напряжение, элемент открыт и ток идет по цепи. Когда его величина становится ниже предельной, цепь разрывается. Первый вариант – это схема термореле, где стабилитрон играет роль логического управляющего блока:

Как видите, схема разделена на две части. С левой стороны изображена часть, предшествующая управляющим контактам реле (обозначение К1). Здесь измерительным блоком является термический резистор (R4), его сопротивление уменьшается с ростом температуры окружающей среды. Ручной регулятор температуры – это переменный резистор R1, питание схемы – напряжение 12 В. В обычном режиме на управляющем контакте стабилитрона присутствует напряжение более 2.5 В, цепь замкнута, реле включено.
Как только температура возрастет выше установленного предела, сопротивление R4 упадет, напряжение станет меньше, чем 2.5 В, стабилитрон разорвет цепь. Следом то же самое сделает и реле, отключив силовую часть, чья схема показана справа. Тут простое термореле для котла снабжено симистором D2, что вместе с замыкающими контактами реле служит исполнительным блоком. Через него проходит напряжение питания котла 220 В.
Что нужно учитывать при выборе устройства
На рынке представлено большое количество устройств, функционал которых заметно различается, что напрямую влияет на его стоимость. Приобретая клещи универсальные токовые, надо учитывать, что это всё-таки специализированный инструмент для определения силы тока в проводнике, находящегося под напряжением. Поэтому стоит для себя решить – нужны ли в этом приборе такие функции, к примеру, как проверка конденсаторов, диодов и транзисторов.
Все то же самое умеет делать обычный мультиметр, только его габариты и вес при этом гораздо меньше, но, это в любом случае дело вкуса.
Основные задачи, которые должен выполнять прибор:
- Измерение силы тока и напряжения (в идеальном варианте переменного и постоянного).
- Прозвонка проводов (желательно со звуковым сигналом)
- Определение частоты тока.
Желательные опции, которые в некоторых случаях облегчают работу:
- Фиксация результатов замеров – кнопка «Hold»
- Возможность выставления ноля – если соседние провода дают наводку.
- Возможность замера тока пускового броска, который в несколько раз больше номинального.
- Автоматический выбор диапазона при отображении результатов.
- Плюсом будет возможность подключения термощупа для измерения температуры.
- Большой дисплей с подсветкой.
Также в обязательном порядке надо обратить внимание на качество пластика, отсутствие на поверхности устройства металлических деталей и какие используются элементы питания (чтобы их можно было без проблем найти и заменить, в случае необходимости)
Наглядно про токовые клещи на видео:
Как итог – измерительные токовые клещи это устройство, значительно упрощающее работу профессионального электрика и домашнего мастера, который привык все делать своими руками. Использование прибора, в целом, не отличается от проведения измерений тестером или мультиметром – оно интуитивно понятно и доступно даже людям с минимальными навыками, но в ряде случаев понадобятся некоторые знания для интерпретации полученных результатов измерений.
Преимущества и недостатки
Самодельный терморегулятор обладает определёнными достоинствами и недостатками. Плюсами устройства являются:
- Высокая ремонтопригодность. Терморегулятор, сделанный самостоятельно, легко отремонтировать, поскольку его конструкция и принцип работы известны до мелочей.
- Расходы на создание регулятора намного ниже, чем при покупке готового блока.
- Существует возможность изменения рабочих параметров для получения более подходящего результата.
К недостаткам следует отнести:
- Сборка такого устройства доступна только людям, имеющим достаточную подготовку и определённые навыки работы с электронными схемами и паяльником.
- Качество работы устройства в большой степени зависит от состояния использованных деталей.
- Собранная схема требует настройки и юстировки на контрольном стенде или с помощью эталонного образца. Получить сразу готовый вариант устройства невозможно.
Основной проблемой является необходимость подготовки или, как минимум, участие специалиста в процессе создания прибора.
Настройка терморегулятора
Как уже говорилось, терморегулятор на базе датчика LM335 в настройке не нуждается. Достаточно знать напряжение, подаваемое потенциометром на прямой вход компаратора.
Измерить его можно при помощи вольтметра. Необходимое значение напряжения определяется по приведенной выше формуле.
Если нужно, к примеру, чтобы прибор срабатывал при температуре в 20 градусов, оно должно составлять 2,93 В.
Если в качестве термодатчика применяется какой-либо иной элемент, эталонное напряжение придется проверять опытным путем. Для этого необходимо воспользоваться цифровым термометром, например, ТМ-902С. Для точности настройки датчики термометра и терморегулятора можно соединить посредством изоленты, после чего их помещают в среду с различной температурой.

Терморегулятор из подручных материалов
Ручку потенциометра нужно плавно вращать, пока терморегулятор не сработает. В этот момент следует посмотреть на шкалу цифрового термометра и отображаемую на ней температуру нанести на шкалу терморегулятора. Можно определить крайние точки, например, для температуры в 8 и 40 градусов, а промежуточные значения отметить, разделив диапазон на равные части.
Если цифрового термометра под рукой не оказалось, крайние точки можно определять по воде с плавающим в ней льдом (0 градусов) или по кипящей воде (100 градусов).
Мощность нагревателя и установка терморегулятора
В зависимости от уровня выдерживаемой мощности контактами используемого реле, будет зависеть и мощность самого нагревателя. В случаях, когда значение составляет приблизительно 30 А (это тот уровень, на который рассчитаны автомобильные реле), возможно применение обогревателя мощностью 6.6 кВт (исходя из расчета 30х220).
Но прежде, желательно убедится в том, что вся проводка, а также автомат смогут выдержать нужную нагрузку.
Установку терморегулятора необходимо осуществлять практически в самой нижней части стены комнаты, так как именно там скапливается холодный воздух. Также важным моментом является отсутствие тепловых помех, которые могут воздействовать на прибор и тем самым сбивать его с толку.
К примеру, он не будет функционировать должным образом, если будет установлен на сквозняке или рядом с каким-то электроприбором, интенсивно излучающим тепло.
Основные неисправности
Наиболее распространённой неисправностью самодельных терморегуляторов является нестабильность показаний терморезистора, вызванная низким качеством деталей. Кроме того, нередко встречаются сложности с настройкой режимов, вызванные несоответствием номиналов или изменением состава деталей, необходимых для правильной работы устройства. Большинство возможных проблем напрямую зависят от уровня подготовки мастера, производящего сборку и настройку прибора, так как навыки и опыт в этом деле значат очень много. Тем не менее, специалисты утверждают, что изготовление терморегулятора своими руками — полезная практическая задача, дающая неплохой опыт в создании электронных устройств.
Если уверенности в своих силах нет, лучше использовать готовое устройство, которых достаточно в продаже. Необходимо учитывать, что отказ регулятора в самый неподходящий момент может стать причиной серьёзных неприятностей, для устранения которых потребуются усилия, время и деньги. Поэтому, принимая решение о самостоятельной сборке, следует подойти к вопросу максимально ответственно и тщательно взвесить свои возможности.
Многие из полезных вещей, которые помогут увеличить комфорт в нашей жизни, можно без особого труда собрать своими руками. Это же касается и термостата (его еще называют терморегулятором).
Данный прибор позволяет включать или выключать нужное оборудование по охлаждению или нагреванию, осуществляя регулировку, когда происходит определенные изменения температуры там, где он установлен.
К примеру, он может в случае сильных холодов самостоятельно включить расположенный в подвале обогреватель. Поэтому стоит рассмотреть, как можно самостоятельно сделать подобное устройство.
Принцип работы
Датчик температуры подает электрические импульсы, величина тока которых зависит от уровня температуры. Заложенное соотношение этих величин позволяет устройству очень точно определить температурный порог и принять решение, например, на сколько градусов должна быть открыта заслонка подачи воздуха в твердотопливный котел, либо открыта задвижка подачи горячей воды. Суть работы терморегулятора заключается в преобразовании одной величины в другую и соотнесении результата с уровнем силы тока.
Простые самодельные регуляторы, как правило, имеют механическое управление в виде резистора, передвигая который, пользователь устанавливает необходимый температурный порог срабатывания, то есть, указывая, при какой наружной температуре необходимо будет увеличить подачу. Имеющие более расширенный функционал, промышленные приборы, могут программироваться на более широкие пределы, при помощи контроллера, в зависимости от различных диапазонов температуры. У них отсутствуют механические элементы управления, что способствует долгой работе.


























































